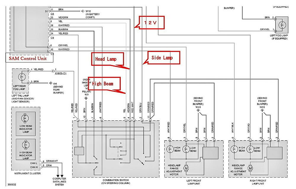
| ワイパーの ”ちょこ変 ”に併行して、ヘッドライト点灯の自動化も行った。 回路図を見ると、ヘッドライト、サイドライト等は、SAM Control Unitで制御されている。 組み込む回路は、周囲の暗さに因って、点灯スイッチをON/OFFさせる物。 SAM Control Unitは、各々のライトスイッチが12Vと繋がっているか否かを監視している。 12Vと繋がれば、各々のライトはリレーを介して電源が供給され、点灯する仕組み。

なので、暗さに応じてヘッドランプのスイッチを、12Vに繋げる装置を作れば良いだけ。 ( 因みに、ヘッドライトスイッチがONになれば、サイドライトもONになる )


配線を引き出して、次はコントローラを作成する。


< 備忘録(仕様) >
1.ヘッドライト点灯させる明暗度の学習 : コントローラのスイッチ 1秒以上押下 2.コントローラのON/OFF : コントローラのスイッチ ちょい押し 3.IG OFF時、コントローラがONで有ったかOFFで有ったかを記憶。次回のIG ON時、自動的に コントローラはON or OFF状態になる。 4.プログラム名 : AUTOCITY.asm
2024.9.4日 更新
電源の取り方を間違っていた。上記の 12V(赤/白)は、常時供給されるラインだった。 それで、実際に使用した電源は、ワイパー側の電源( 黒/灰 )。


|
|
|